Общие детали в каждой посудомоечной машины
Все подобные устройства имеют общих деталей:
- Танк или бункер. Данный отсек предназначен для посуды;
- Разбрызгиватели, которые позволяют равномерно разбрызгивать струйки воды на загрязненную посуду, тем самым отмывая ее;
- Циркуляционный насос. Данная деталь подает набранную воду в разбрызгиватели;
- Нагреватель и сливной насос;
- Емкость для моющих средств.
Кроме того, существуют другие детали, которые имеет каждая посудомоечная машина.

Устройство посудомоечной машины
Такая бытовая техника состоит из таких узлов:
- Корзина для размещения посуды;
- Пружины, которые размещены непосредственно на дверцах. Доводчики со специальным механизмом фиксации и закрывания;
- Крыльчатки;
- Реле температуры, позволяющие регулировать температурный режим;
- Фильтр, который предназначен для сбора мусора;
- Сливной шланг;
- Прессостат, который является своеобразным определителем закачиваемой воды;
- Помпа для откачивания воды;
- Специальная система защиты от различных протечек;
- Блок управления;
- Циркуляционный насос;
- Сетевой фильтр;
- Емкость для моющих средств;
- Заливной клапан;
- Уплотнитель из резины;
- Контейнер для соли;
- Нагревательное устройство под названием ТЭН;
- Шланг заливной;
- Направляющие.
Крайне важно, чтобы каждая деталь функционировала правила в соответствии со всеми заводскими установками

Фильтры и дренажный насос
Когда грязная вода стекла с тарелок, жидкость очищают для повторного использования. Занято два фильтра:
- грубый – цилиндрический, вкрученный в дно рабочего отсека;
- мелкий – сетчатый вокруг грубого фильтра.
Чтобы пояснить работу, придется узнать, зачем нужны порошок, ополаскиватель. Если смотреть на вопрос, как работает посудомоечная машина, упрощенно, выделим три основных этапа цикла:
- Мытье с моющим средством.
- Первое ополаскивание холодной водой.
- Второе ополаскивание горячей водой с добавлением ополаскивателя.
Отбросили в сторону замачивание, если подробно рассмотреть потребление воды посудомоечной машиной, придется размер обзора удвоить. В первом круге добавляется моющее средство. На дно падают остатки пищи, обеспечивающие занятость фильтрами. Часть воды проходит на второй круг через сетку, другая должна сперва избавиться от крошек цилиндром.
При удовлетворительном качестве, например, первого шага машина переходит ко второму. Заново набирается холодная вода, чтобы не повредила хрупкую посуду, за стенкой рабочего отсека внедрен теплообменник. Пройдя через него, поток не холодный. Поможет избежать температурного шока. Последнее полоскание будет горячим, упрощая процесс сушки. Если на втором шаге воду подогреть, фужеры не расколются перепадом температур.
Ополаскиватель вмещен специальным отсеком дверцы, по мере надобности вливается внутрь. Порошок находится неподалеку, всыпается подобным образом, но на первом шаге. Потребление чистящего средства посудомоечной машиной регулируется специальными датчиками, занятыми чаще отслеживанием количества пены. А отработанной жидкостью занимается дренажный насос. Узел устроен пропускать крошки, прочие остатки пищи. Сливной шланг для этих же целей большего диаметра, нежели наливной. Накладываются ограничения на прокладку коммуникаций, чтобы уменьшить потребление электричества посудомоечной машиной, облегчить жизнь насосу.
Не поняли, работают ли оба насоса от одного двигателя через редуктор, скорее – нет, чем да. Читатель обладает большей информацией, располагая посудомойкой, пригодной для разборки, анализа устройства.
Способ управления
Современные модели посудомоечных машинок имеют электронное управление. Но среди широкого ассортимента можно встретить и механические элементы. Наиболее удобны в плане эксплуатации варианты с дисплеем и сенсорными клавишами. Однако их недостаток в том, что они реагируют только на теплое прикосновение пальцев. Но этот минус практически не учитывается при покупке.
ФОТО: naahq.orgСенсорное управление посудомойки с подсвечиванием кнопок
Что касается механических кнопок, которые нужно принудительно нажимать для запуска режима, то они недолговечны, так как их механизм часто выходит из строя. Также из-за попадания влаги и пыли такие клавиши могут перестать правильно функционировать.
Статья по теме:
Ионообменник с солью – принцип действия и назначение
Некоторые владельцы посудомоечных машин ошибочно считают, что регенерирующая натриевая соль и моющее средство — это одно и то же. Однако эти составы выполняют разные функции, а кроме того, засыпаются в разные контейнеры. Порошок засыпается в емкость, расположенную в люке устройства, соль добавляется в резервуар, находящийся на дне моющей камеры.
Конечно, можно найти специальные «таблетки», в которых уже содержится необходимое количество соли. Такое средство помещают в резервуар крышки посудомойки. Но в том случае, если водопроводная вода слишком жесткая, и в ней содержится большое количество кальция и магния, то желательно использовать для ионообменника специальный солевой состав. В противном случае устройство довольно быстро выйдет из строя.
В каждой посудомоечной машине есть ионообменник. В нем содержится смола, состоящая из хлорида натрия. Вода, предназначенная для мытья посуды, из водопровода попадает сначала в ионообменник, где происходит замещение ионами натрия кальция и магния, содержащихся в жидкости. Данная химическая реакция позволяет избежать образования накипи на деталях машинки, а также появления разводов на вымытой посуде.
В процессе работы устройства натриевая соль постепенно вымывается из блока. В таком случае необходимо использовать для добавления новой порции специальные посудомоечные составы, в которых содержание NaCl превышает 99%. Использование обыкновенной пищевой соли запрещено.
Расход натриевой соли зависит от режима работы машины. Чаще всего его можно настроить вручную. Однако в дальнейшем придется постоянно следить за составом воды и при необходимости проводить дополнительные настройки.
Вам может быть интересно: как выбрать посудомоечную машину.
Это интересно: Лучшие модели роботов-пылесосов LG: описание, плюсы и минусы + отзывы
Время завершения мытья ПММ
Когда посудомоечная машина заканчивает цикл мытья, аппарат издает сигнал и завершает работу.
На панели управления находятся удобные индикаторы окончания программы, с помощью настроек можно изменить громкость звукового сигнала либо отключить оповещение об окончания работы.
Особенно это актуально при загрузке посуды на ночь.
После полной остановки машины нажмите на кнопку выключения/включения аппарата.
Рекомендуется подождать минут 15, перед тем как начать доставать посуду, так как после сушки она может оказаться очень горячей, а некоторые виды посуды становятся хрупкими.

Как устроена посудомоечная машина?

Устройство посудомоечной машины можно наглядно представить на схеме. Как видите, в ней помещается не так уж и много элементов, всего их не многим более 20. Названия элементов вы можете посмотреть на рисунке, но с ходу невозможно понять, как они работают и как друг с другом взаимодействуют.
Корзина предназначена для размещения в ней посуды, она помещается на специальные направляющие и задвигается непосредственно в танк посудомоечной машины
- Пружины дверцы или доводчики дверцы предназначены для ее плавного закрывания. Благодаря доводчикам дверца не хлопает, механизм закрывания, и фиксации не изнашивается и может служить гораздо дольше.
- Благодаря вращающимся крыльчаткам расположенным снизу и сверху танка, мощные струйки горячей воды попадают на посуду со всех сторон, обеспечивая качественное отмывание.

- Реле температуры, обозначенное на рисунке под номером 4, позволяет регулировать температуру воды, которая подается в танк.
- Мусорные фильтры нужны для того, чтобы на них оседали остатки пищи и другой мусор смываемый с посуды.
- Сливной шланг, обозначаемый на рисунке под номером 6, помогает отводить в канализацию отработанную машиной воду.
- Прессостат определяет количество закачиваемой воды в резервуар, благодаря чему машина точно знает, когда начинать и заканчивать залив воды, а когда нужно сделать сброс отработанной воды.
- Помпа служит для откачки отработанной воды в канализацию.
- Резервуар или водоприемник нужен для накопления чистой воды, которая пойдет на мытье посуды.
- Система защиты от протечек, обозначенная цифрой 10, позволяет перекрыть воду в случае возникновения протечки и спасти тем самым ваше имущество и имущество ваших соседей.
- Под номером 11 расположился блок управления, который обеспечивает взаимодействие со всеми датчиками посудомойки и позволяет выставить нужную программу мойки.
- Сердцем посудомоечной машины является циркуляционный насос (цифра 12). Именно он непосредственно моет посуду, подавая горячую воду из резервуара через крыльчатку в танк «посудомойки» прямо на грязную посуду.
- Сетевой фильтр защищает посудомоечную машину от перепадов напряжения.
- Под номером 16 расположилась кюветка для моющего средства, в которую загружаются таблетки 3 в 1, порошок, жидкое средство и ополаскиватель, каждый в свой отсек.
- Под номером 17 расположился заливной клапан, перекрывающий подачу воды и позволяющий эту же воду при необходимости набрать.
- 18 номером обозначен резиновый уплотнитель, который служит для обеспечения герметизации дверцы.
- Под цифрой 19 обозначен контейнер с крышкой, в котором насыпана специальная регенерирующая соль.
- Цифра 20 обозначает тэн посудомоечной машины, который нагревает воду для мытья посуды. Когда нагревательный элемент ломается, требуется замена тэна в посудомоечной машине. Замену можно осуществить своими руками.
- Номер 21 обозначает заливной шланг. Через него водопроводная вода поступает прямо в посудомоечную машину. В целях безопасности современные производители техники защищают заливные шланги системой защиты от протечек.
- И, наконец, номер 22 отмечает направляющую, которая позволяет поставить ровненько корзину для посуды внутри танка.
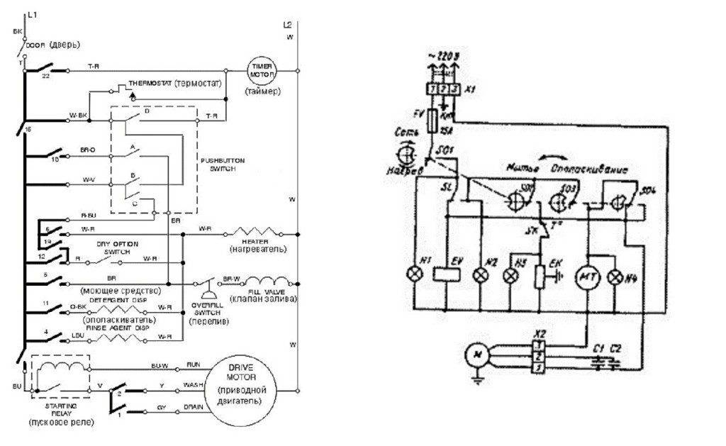
Электрическая схема посудомоечной машинки
Мы рассмотрели основную схему расположения узлов и агрегатов в посудомоечной машине Bosch, Siemens, Aeg и других. Но для качественного ремонта этого недостаточно, ведь проблема может возникнуть не только с одним из узлов и агрегатов, но и с элементом электронной и электрической цепи. Чтобы идентифицировать поломку в электрической цепи, потребуется изучить схему этой электрической цепи. На рисунке ниже мы разместили как раз такую цепь, внимательно изучите ее и можно приступать к ремонту «железной» помощницы.

Подводя итог, отметим, рассматривая принципиальные схемы различных посудомоечных машин приходишь к выводу, что все они почти одинаковы (или, по крайней мере, большинство из них). Значит нужно изучить принципиальную схему, чтобы в дальнейшем без особых проблем ремонтировать подобную технику.
Интересное:
- Рейтинг посудомоечных машин 45 см
- Какой фирмы выбрать и купить посудомоечную машину
- Какую стиральную машину Бош лучше купить
- Ошибки посудомоечных машин Бош
- Ремонт и неисправности разных посудомоечных машин
- Какая посудомоечная машина лучше — Bosch, Siemens,…
Комментарии читателей
Поделитесь своим мнением — оставьте комментарий
Как устроена посудомоечная машина?

Устройство посудомоечной машины можно наглядно представить на схеме. Как видите, в ней помещается не так уж и много элементов, всего их не многим более 20. Названия элементов вы можете посмотреть на рисунке, но с ходу невозможно понять, как они работают и как друг с другом взаимодействуют.
Корзина предназначена для размещения в ней посуды, она помещается на специальные направляющие и задвигается непосредственно в танк посудомоечной машины
- Пружины дверцы или доводчики дверцы предназначены для ее плавного закрывания. Благодаря доводчикам дверца не хлопает, механизм закрывания, и фиксации не изнашивается и может служить гораздо дольше.
- Благодаря вращающимся крыльчаткам расположенным снизу и сверху танка, мощные струйки горячей воды попадают на посуду со всех сторон, обеспечивая качественное отмывание.

- Реле температуры, обозначенное на рисунке под номером 4, позволяет регулировать температуру воды, которая подается в танк.
- Мусорные фильтры нужны для того, чтобы на них оседали остатки пищи и другой мусор смываемый с посуды.
- Сливной шланг, обозначаемый на рисунке под номером 6, помогает отводить в канализацию отработанную машиной воду.
- Прессостат определяет количество закачиваемой воды в резервуар, благодаря чему машина точно знает, когда начинать и заканчивать залив воды, а когда нужно сделать сброс отработанной воды.
- Помпа служит для откачки отработанной воды в канализацию.
- Резервуар или водоприемник нужен для накопления чистой воды, которая пойдет на мытье посуды.
- Система защиты от протечек, обозначенная цифрой 10, позволяет перекрыть воду в случае возникновения протечки и спасти тем самым ваше имущество и имущество ваших соседей.
- Под номером 11 расположился блок управления, который обеспечивает взаимодействие со всеми датчиками посудомойки и позволяет выставить нужную программу мойки.
- Сердцем посудомоечной машины является циркуляционный насос (цифра 12). Именно он непосредственно моет посуду, подавая горячую воду из резервуара через крыльчатку в танк «посудомойки» прямо на грязную посуду.
- Сетевой фильтр защищает посудомоечную машину от перепадов напряжения.
- Под номером 16 расположилась кюветка для моющего средства, в которую загружаются таблетки 3 в 1, порошок, жидкое средство и ополаскиватель, каждый в свой отсек.
- Под номером 17 расположился заливной клапан, перекрывающий подачу воды и позволяющий эту же воду при необходимости набрать.
- 18 номером обозначен резиновый уплотнитель, который служит для обеспечения герметизации дверцы.
- Под цифрой 19 обозначен контейнер с крышкой, в котором насыпана специальная регенерирующая соль.
- Цифра 20 обозначает тэн посудомоечной машины, который нагревает воду для мытья посуды. Когда нагревательный элемент ломается, требуется замена тэна в посудомоечной машине. Замену можно осуществить своими руками.
- Номер 21 обозначает заливной шланг. Через него водопроводная вода поступает прямо в посудомоечную машину. В целях безопасности современные производители техники защищают заливные шланги системой защиты от протечек.
- И, наконец, номер 22 отмечает направляющую, которая позволяет поставить ровненько корзину для посуды внутри танка.
Электрическая схема посудомоечной машинки
Мы рассмотрели основную схему расположения узлов и агрегатов в посудомоечной машине Bosch, Siemens, Aeg и других. Но для качественного ремонта этого недостаточно, ведь проблема может возникнуть не только с одним из узлов и агрегатов, но и с элементом электронной и электрической цепи. Чтобы идентифицировать поломку в электрической цепи, потребуется изучить схему этой электрической цепи. На рисунке ниже мы разместили как раз такую цепь, внимательно изучите ее и можно приступать к ремонту «железной» помощницы.

Подводя итог, отметим, рассматривая принципиальные схемы различных посудомоечных машин приходишь к выводу, что все они почти одинаковы (или, по крайней мере, большинство из них). Значит нужно изучить принципиальную схему, чтобы в дальнейшем без особых проблем ремонтировать подобную технику.
Поделитесь своим мнением – оставьте комментарий
Схема посудомоечной машины

Современный человек максимально упростил свою жизнедеятельность – всевозможные электрические преспособления целой армией стоят на страже нашего комфорта и удобства – стиральные машины, кухонные комбайны, микроволновки, пылесосы..
. Всё это есть в доме (особенно на кухне) каждого человека. А теперь пришло время ознакомиться с ещё одним бытовым прибором, существенно облегчающем домашние заботы – посудомоечной машиной.
Работа посудомоечной машины
1. Прежде чем подать горячую воду в бак, нужно убедиться, что в баке нет воды, оставшейся в нем после последнего ополаскивания. Поэтому в большинстве моделей машин новый цикл мойки начинается с работы сливного насоса в течение некоторого времени.2.
Электрический клапан залива воды открывает подачу горячей воды в бак. Таймер контролирует, как долго электромагнитный клапан остается открытым, обеспечивая контроль уровня воды. Шайбы управления потоком, встроенные в клапан, компенсируют перепады в давлении воды.
Большинство моделей используют поплавковые выключатели защиты от протечек для предотвращения случайного переполнения во время цикла залива воды.3. После этого насос запускается в режим «мойки». Вода направляется в разбрызгиватели которые распыляют горячую воду на посуду.
Большинство моделей посудомоек также оснащены водонагревателем в баке, чтобы поддерживать необходимую температуру воды во время мойки. В некоторых конструкциях, нагреватель сушит также посуду в конце стирки.
5. В конце циклов «мойки» и «полоскания», насос переходит в режим «слив». Откачиваться вода из бака может одним из двух способов. В некоторых конструкциях «с реверсивным направлением», двигатель при вращении в обратном направлении задействует крыльчатку насоса для слива воды.
6. Цикл «сушки» делает нагреватель. В других моделях для сушки посуды вентилятор гоняет воздух внутри корпуса, пар конденсируется в охлаждающем контуре, конденсат сливается из машины.
Обозначение элементов схемы:
Х1-2 — колодки зажимов; SO1—4 —переключатели; SL —реле РУ-ЗСМ; EV — односекционный клапан КЭН-1; ЕК — водонагреватель НСМА; Н1, НЗ — индикатор ИМС-31; Н2, Н4 — индикатор ИМС-34; МТ — электрический двигатель ДСМ-2-П; М — электрический двигатель ДАВ 71-2; С1-2 — конденсаторы (4 мкФ); КЛ1 — зажим для подключения заземления; FV — гнездо предохранителя;
SK — реле-датчик ДРТ-Б-60.
Либо более сложной, со встроенным контроллером, управляющим режимами посудомойки по встроенной, либо составленной вручную программе. Ручное программирование может оказаться полезным, когда необходимо уменьшить расход воды, либо наоборот – увеличить длительность мытья слишком грязных тарелок. Элетросхемы таких моделей (фирмы LG) вместе с их описанием вы можете бесплатно скачать в архиве.
Устройство посудомоечной машины
1 Панель управления2 Верхний блок распылителей3 Нижний блок распылителей4 Поплавковый клапан5 Дренажный шланг6 Силовой кабель7 Шланг для подачи горячей воды8 Фильтр9 Впускной клапан10 Двигатель11 Помпа12 Нагревательный элемент13 Прокладка14 Кнопка управления таймером15 Дверная защелка.
Второй вариант описания устройства ПМ
Современные посудомоечные машины с цифровым управлением оснащены функцией отображения кодов ошибок при появлении неисправностей и сбоев во время работы. Если неисправность несложная, то понимая, что означает код ошибки, Вы в состоянии сами устранить её, не вызывая сервисные службы. Ниже приводится таблица кодов ошибок посудомоечных машин Bosch. Клик, для увеличения рисунка.
Если ваша посудомойка не работает, не спешите отдавать ее в ремонт. Вот несколько операций проверки, которые следует сделать самостоятельно:
– Убедитесь, что посудомойка подключена к электропитанию, проверьте провода, вилку, розетку, удостоверьтесь что они не повреждены.
– Проверьте предохранители в распределительном щитке. Убедитесь, что переключатель, который контролирует питание посудомойки включен.
– Убедитесь что дверь плотно закрыта. Машина не включится, пока дверь не будет закрыта, скорее всего проблемы в механизме защелкивания замка, проверьте это.
– Проверьте нет ли проблем с подачей воды, возможно где то не открыты краны и вода не поступает в посудомоечную машину.
– Убедитесь, что элементы управления правильно настроены, например включена функция защиты от случайных нажатий.
– Осмотритесь вокруг и под машиной, нет ли небольших подтеков. Возможно износились прокладки или повреждены шланги и трубы.
Преимущества и недостатки
Теперь я предлагаю рассмотреть посудомоечные машины бренда в разрезе общих преимуществ и недостатков, которые можно получить вместе с покупкой данного устройства.
Плюсы видятся мне следующим образом:
- мне нравится эргономика представленных моделей. Смело рассчитывайте на довольно вместительный внутренний объем камеры. Вы сможете помыть длинные кухонные принадлежности, крупные блюда, тарелки для пиццы. Кроме того, высота верхней корзины регулируется довольно удачно, – вниз вы сможете поместить предмет до 31 см высотой;
- посудомоечные машины BEKO эффективны в плане энергопотребления – в случае покупки вам не придется переживать за непомерный рост счетов за свет;
- отличным преимуществом является гибкая система половинной загрузки. Тогда как некоторые конкурирующие производители предлагают загружать исключительно нижнюю корзину, в BEKO можно использовать как нижнюю, так и верхнюю. Это удобнее и в итоге экономичнее;
- отмечу, что электроника мгновенно реагирует на любые, даже незначительные протечки. Это существенно на фоне более слабых характеристик у конкурирующих аналогов;
- оптимальный функционал обеспечит эффективную эксплуатацию посудомоечной машины.
Среди недостатков могу отметить несколько характеристик:
- турецкая сборка, несмотря на современный компьютерный контроль всех приборов на выходе, все равно не лишена недостатков. Есть мелкие, некритичные огрехи существенно портят общее впечатление;
- чтобы получить качественный результат, вам придется тщательно подобрать моющее средство, корректно задать уровень ополаскивателя/соли, правильно выставить посуду. Эти хлопоты вы освоите быстро, но изначально придется приноровиться к работе посудомоечной машины.
Варианты сушки посуды в посудомоечной машине
В настоящее время режим сушки предусмотрен практически во всех моделях. Исключение составляют только самые бюджетные машинки. В остальных случаях сушка посуды осуществляется следующими способами:
- с помощью теплообменника (конденсационная);
- греющейся спиралью и вентилятором (турбообдув);
- цеолитовым блоком.
Теплообменник представляет собой пластиковый контейнер с холодной водой внутри. Здесь принцип действия основан на том, что после мытья посуды вся оставшаяся вода испаряется и оседает в виде конденсата на поверхности этого блока. Конечно, такой способ сушки требует много времени, зато никаких затрат электроэнергии при этом не происходит.

С помощью вентилятора высушить посуду получиться намного быстрее. Однако такой способ является энергозатратным
Кроме того, при выборе машинки необходимо обратить внимание на уплотнительное кольцо крышки-люка. Оно должно не только предотвращать протечки, но и способствовать снижению уровня шума при работе вентилятора
Третий способ является самым современным и пока что имеется далеко не у всех производителей машинок. Здесь цеолит, расположенный в блоке, при впитывании влаги выделяет тепло, которое направлено на сушку посуды. При этом менять минерал необходимости нет – со временем он сам восстанавливается и избавляется от избытка влаги.

Емкость с цеолитом выделяет тепло и сушит посуду
Электрическая схема обычной посудомоечной машины
Если вы решили самостоятельно выполнить, то необходимо внимательно изучить схему посудомоечной машины. Только так вы сможете качественно произвести все ремонтные работы. Опытные мастера прекрасно знают, что практически все посудомоечные машины имеют одинаковое устройства. К примеру, схема посудомоечной машины Bosch ничем не отличается от принципиальной схемы устройства посудомоечной машины Electrolux или Miele. Поэтому квалифицированный мастер может выполнить ремонт практически любой техники.

Особенно важно правильно выполнить подключение новой техники. Для этого необходима схема подключения посудомоечной машины, так вы сможете избежать большого количества проблем при дальнейшей эксплуатации вашей бытовой техники
Посмотреть, как выглядит электрическая схема посудомоечной машины вы можете на фото, которое представлено на нашем сайте.

Можно ли самостоятельно подключить машинку к водопроводу и канализации
Ответ на этот вопрос довольно прост ? да, конечно можно. Для этих целей и существует схема подключения посудомоечной машины. Если вы подробно ее изучите, то у вас не возникнет проблем в процесс установки. Обычно данная процедура происходит в несколько основных этапов:
- Нужно подвести электрическое питание и установить розетку;
- Выполнить подготовительные работы для места;
- Выполнить непосредственное подключение техники;
- Подключение бытовой техники к канализации;
- Выполнить тестовый запуск.
Соблюдая последовательность, вы сможете наиболее правильно подключить устройство.
Кроме того, существует специальная схема встраивания посудомоечной машины, которая может правильно и успешно встроить агрегат. Такая схема необходима для того, чтобы расположение было наиболее функциональным. Встроенная машина имеет ряд характерных особенностей, которые нужно учитывать в обязательном порядке. Если вы остановили свой выбор на такой бытовой технике, то вы получаете массу преимуществ – она значительно экономит место на кухне, которого обычно так не хватает в помещении с маленькой площадью.
Кроме того, обязательно подготовьте весь необходимый инструмент и оборудование, которое сделает этот процесс максимально легким даже для новичка в этом непростом деле. Можете проконсультироваться с человеком, который уже выполнял установку своими руками. Он подскажете вам, как лучше выполнить каждый этап подключения. От того, как вы произведете установку зависит дальнейший процесс эксплуатации.
Основные узлы посудомоечной машины
Конструкция любой посудомоечной машины состоит из следующих узлов.
- Блок управления.
- Панель управления с дисплеем. Позволяют выполнить все необходимые настройки техники.
- Разбрызгиватели воды. Как правило, в большинстве машин есть в верхнем и нижнем исполнении.
- Внутренняя камера. В ней расположены корзины для посуды и происходит весь процесс мытья.
- Фильтр, очищающий подаваемую в устройство воду.
- Фильтр сточной воды. Необходим для удержания остатков пищи.
- Датчики, выполняющие контроль температуры и уровня жидкости внутри мойки.
- Водонагреватель проточного типа.
- Ионообменник. Находящаяся в нем смола позволяет смягчать слишком жесткую воду.
- Циркуляционный насос, обеспечивающий подачу воды в моющую камеру.
- Откачивающий насос, выполняющий слив сточных вод в канализацию.

Камера для посуды выполняется из нержавеющей стали. Это позволяет обеспечить большую долговечность техники. Кроме того, в машинах допускается мыть не только тарелки, но и более крупную посуду – кастрюли и сковороды. Именно для этого лотки сделаны съемными. Люк-крышка любой модели техники имеет резиновое уплотнение по контуру, обеспечивающее герметичность и снижение уровня шума. Также на нем расположен контейнер для моющего средства. В современных машинках допускается использование порошка, таблеток или жидких составов.
На лицевой панели посудомоечной машины расположен дисплей и панель управления. Она может быть механическая или сенсорная. Первый вариант наиболее долговечный, второй – удобнее, но такие модели стоят намного дороже.

Панель управления посудомоечной машиной Bosch
В стандартную комплектацию посудомоечных машин также входят:
- полки, лотки или корзины для посуды;
- два шланга – один для слива, другой для подачи воды;
- кабель для подключения машинки к розетке.
Моющие средства и специальная соль для ионизации в комплекте не предусмотрены, однако не стоит запускать устройство без них. Во-первых, посуду без них вымыть не удастся, во-вторых, в большинстве машин имеется защита. Она сработает в случае отсутствия этих средств и не позволит запустить процесс мытья посуды.
Схема работы
После заполнения лотков посудой и загрузки в резервуары чистящего вещества и ополаскивателя машина готова к старту. Пользователю необходимо закрыть дверцу и включить выбранную программу. Вода поступает к помпе через шланги, подключенные к магистральной водопроводной трубе. В схему посудомоечной машины входит предохранительный клапан, установленный на входе в блок смягчения жидкости. Насыщенная ионами солей вода поступает в накопительную полость, расположенную на нижней части моечной камеры.

В конструкции резервуара предусмотрен датчик, включающий запорный клапан после достижения запрограммированного уровня воды. Затем активируется нагревательный элемент, который прогревает жидкость до температуры, заложенной в выбранной программе. Теплая жидкость прокачивается лопастной помпой в каналы, ведущие к распылительным форсункам. Рабочее колесо насоса создает давление, обеспечивающее равномерное распределение жидкости по объему моечной камеры. Для улучшения распыления применяются вращающиеся коромысла с форсунками на концах лопастей.
Вода стекает по размещенной на лотках посуде, параллельно жидкость попадает в автоматически открывающийся лоток с чистящим веществом и растворяет реагент. Раствор попадает обратно в водяной резервуар, канал оборудован 3-ступенчатым фильтром, отделяющим жир и частицы пищи. Затем жидкость вновь подается на поверхность посуды. После завершения этапа мойки помпа откачивает смесь воды и чистящего средства в канализацию.
В водяной бак поступает чистая вода, которая применяется для удаления остатков мыльного раствора. В жидкость автоматически подается ополаскиватель (доза реагента заранее регулируется пользователем). Вода прогревается встроенным нагревателем или остается холодной (в зависимости от выбранного алгоритма). Подобный принцип действия стандартен для всех посудомоек Бош. После промывки посуды активируется блок удаления остатков влаги (конденсационный или принудительный — с подачей горячего воздуха электрическим вентилятором).





































